新闻动态

  • 阀门故障的十大原因知识分享-(中国)官方网站阀门

    阀门是任何加工厂固有的重要组成部分。从仪表中使用的简陋的商品阀门到最复杂的控制阀。它们都有一个目的,它们都需要花钱,它们在未来的某个时候都需要更换。众所周知,意外故障可能是更换阀门的主要原因。在本文中,我们将探讨阀门故障的前十大原因和一些缓解策略。

    2022-04-29 (中国)官方网站阀门

  • 锅炉点火油系统操作规范知识

    锅炉点火油系统操作规范知识

    2022-04-27 (中国)官方网站设备

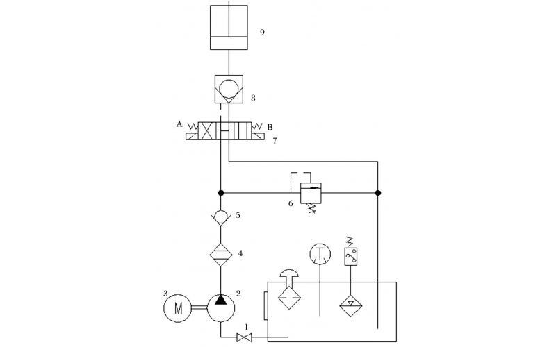
  • 液压控制技术在旋回破碎机中的应用知识(KWZK(中国)官方网站自控)

    旋回破碎机经常会出现过铁超载等工况,造成主轴、动锥剧烈运动。针对上述情况,应用液压泵控制主轴升降,应用液压平衡缸保护动锥,应用液压保护系统防止过铁损伤设备。液压控制技术在旋回破碎机上的应用证明,该技术具有响应速度快、容易实现过载保护等特点,降低了设备故障率,提高了设备作业率。

    2022-04-15 (中国)官方网站

  • 关于KWZK双联齿轮泵的维修知识

    既然大家会购买新的齿轮泵,说明原来的齿轮泵不能使用了。但是有的齿轮泵是真的坏掉了,有的齿轮泵却可能修一修还能用,今天我们就来谈谈齿轮泵的维修。

    2022-04-12 (中国)官方网站

  • 球阀阀杆拉伤月牙槽损坏检修案例

    球阀阀杆拉伤月牙槽损坏检修案例

    2022-04-04 (中国)官方网站

  • 吹扫装置球阀故障及行程开关故障处理

    吹扫装置球阀故障及行程开关故障处理

    2022-04-01 (中国)官方网站

  • 过程检测与控制仪表日常维护检修经验谈

    认真做好日常巡回检查工作 仪表工一般都有自己负责的仪表的巡检范围,根据所辖仪表分布情况,选定最佳巡检路线,每两小时巡检一次。巡回检查前,仪表工应向操作人员了解当班仪表运行情况,及时处理仪表运行中出现的问题,处理不了的及时向车间及公司领导汇报。

    2022-03-29 (中国)官方网站

  • 蒸汽冷凝液外送调节阀内漏维修处理

    蒸汽冷凝液外送调节阀内漏维修处理

    2022-03-25 (中国)官方网站

首页
产品
新闻
联系